プログラマブルスイッチャーの自作#9 プリセットデータをどうするか2
前回の続き。

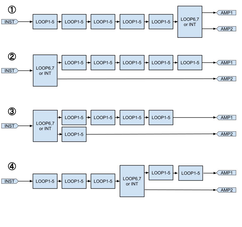
このプリセットパネルであれば最大の自由度を確保出来るのだが、コストが掛かり過ぎる。2.5mmのphoneジャックが一つ300円としてプリセットパネル一つ当たり15個も使ってしまい、パネル1つ当たり4500円。パネルが8枚なので36000円にもなってしまう。
これはバカバカしい。部品代総額20000円以下にしたい。
従ってある程度の制限を設定する必要がある。

②や③の接続パターンは現実的に使うのか?②なんて絶対無いのでは?
散々悩み以下のような構成にすることにした。

スイッチもDIPスイッチにすると一つ当たり110円程で済む。本当は3positionのスイッチで良いのだがステージで演奏しながらプリセットデータの確認が出来そうなので5positionの物にしようと思う。

25positionのDIPスイッチが一つ110円としてプリセットパネル一つ当たり8個使い、パネル1つ当たり880円。パネルが8枚なので7040円